加油、加氣站光伏發電系統

汽車加油加氣站生產、辦公、照明等用電。

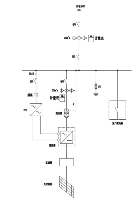
該裝置利用加油站屋頂和罩棚頂安裝光伏組件,通過匯流箱、逆變器等設備將直流電轉化為380V/220V交流輸出,與市電和柴油機組成互補發電系統供用戶使用,同時用光伏直流與交流系統雙驅動CNG壓縮機變頻節能。

峰值功率為30-60kWp;
額定電壓為380/220V;
并離網光柴儲市電互補發電;
交直流雙驅變頻調速節能;
光伏罩棚一體化發電裝置。


汽車加油加氣站生產、辦公、照明等用電。

該裝置利用加油站屋頂和罩棚頂安裝光伏組件,通過匯流箱、逆變器等設備將直流電轉化為380V/220V交流輸出,與市電和柴油機組成互補發電系統供用戶使用,同時用光伏直流與交流系統雙驅動CNG壓縮機變頻節能。

峰值功率為30-60kWp;
額定電壓為380/220V;
并離網光柴儲市電互補發電;
交直流雙驅變頻調速節能;
光伏罩棚一體化發電裝置。
